Apollo Flight Journal logo
Previous Index Next
Day 4, part 5: Checking Odyssey Journal Home Page Day 5, part 2: Feeling the Cold

Apollo 13

pics/a13-patch.jpg

Day 5, part 1: A Thump and Snowflakes in Space


Corrected Transcript and Commentary Copyright ©2019-2025 by W. David Woods, Johannes Kemppanen, Alexander Turhanov and Lennox J. Waugh. All rights reserved.
Last updated 2025-02-22
The fifth day of the mission of Apollo 13 begins with a relatively quiet time for the crew. Command Module Pilot Jack Swigert received instructions on how to connect the LM batteries into the Command Module's power systems. Their stringent conservation of resources continues as they coast towards an upcoming midcourse correction whose function is to ensure that they will land where they want to. The observation of something apparently leaking from the inert Service Module has the crew and Mission Control puzzled.
This is Apollo Control at 96 hours. At the present time the discussions here in the Mission Control Room about the midcourse correction, are beginning to firm up toward a definite time, heretofore, the times under discussion were 10 ... 104 hours and 113 hours. Right now it's shaping up to look like we'll do the midcourse correction to bend the trajectory back to the entry corridor with a vacuum perigee of around 20 nautical miles. The burn would be at 105:30 ground elapsed time; descent propulsion system burn 7.6 feet per second; 14.8 seconds duration. This burn would be ... is being timed to coincide with the estimated time that the burst disk in the supercritical helium in the lunar module will give way, so that the effects on the trajectory would be lessened in having both the burn and any perturbations in the trajectory come at the same time. The vent from the supercritical helium now is non-propulsive, that is, there's a T in the line and it should cancel out any Delta-V added by the venting, however, there's somewhat ... a certain amount of uncertainty in this regard. At any rate, having the burn and the burst disk event near the same time frame gets both of these events out of the way and it gives a good long bit of tracking to pin down what the new trajectory will be. We're now showing 0.1 millimeters in mercury partial pressure carbon dioxide in the lunar module. So, apparently the shade tree engineering using the Command Module lithium hydroxide canisters in the plastic bag and the suit hoses, is working out all right. And at 96 hours, 3 minutes ground elapsed time, this is Apollo Control."
This is Apollo Control at 96 hours 15 minutes ground elapsed time. There's some white sacks with sandwiches being brought into the room by a young lady. Getting back to midcourse correction in the trans-Earth coast phase here in Apollo 13, the current thinking is to do a descent propulsion system maneuver at about 105 hours 30 minutes ground elapsed time 7.6 feet per second. The burn time of 14.8 seconds. Apollo 8, back in December 1968, did a similar burn in about a similar time. However, it was a Command Module or service module RCS burn of 4.8 seconds ... 4.8 feet per second at 103:58. The burn is intentionally timed to the estimated time frame in which the lunar module super critical helium burst disc is supposed to let go. It's not anticipated that this burst disc, the venting of the super critical helium will cause any perturbations to the trajectory and that vent outlet has a T on it and thereby cancels out any propulsion. It's called an non-propulsive vent. Having the burn and the burst disc take place in the same time frame will allow the tracking after these events to provide a good handle on spacecraft trajectory for refining the ... into the recorder and calculations towards entry. There's quite a bit propulsion available out of the spacecraft up to some 28 feet per second still available with the vehicle that weighs in the neighborhood of 87,000 pounds. For the small RCS thrusters on the Lunar Module, 28 feet per second available out of that system. Still a great deal of propulsion available in the descent propulsion system and one as yet untapped system. That's the ascent propulsion engine in the upper stage of the Lunar Module which likely won't even be used at all. Rather quiet now in the air to ground circuit. Taking a lunch break here in Mission Control. Sandwiches were brought in as mentioned earlier and most of the people are taking this opportunity to have a mid-afternoon snack. At 96 hours 18 minutes and standing by, this is Apollo Control.
096:20:45 Swigert: Joe, what are you showing for GET now?
096:20:50 Kerwin: I think you wanted the GET, Jack, and the present GET is 96 hours 21 minutes. Over.
096:21:01 Swigert: Okay, thank you.
096:21:03 Kerwin: Okay. [Long pause.]
It's around half past 1 in the afternoon on the 15th of April, 1970, in Houston.
096:21:16 Kerwin: And Jack, Houston. For your information, FIDO tells me that we are in the Earth's sphere of influence and we're starting to accelerate.
096:21:29 Swigert: I thought it was about time we crossed. Thank you.
096:21:33 Kerwin: Roger.
096:21:39 Swigert: We're on our way back home. [Pause.]
The spacecraft's trajectory between the Earth and the Moon is a gravitational tug of war, determined by basic laws of physics. Both the Earth and the Moon have their own gravitational field, with its strength proportionate to the mass of the object. With the Earth's much larger mass, its gravitational influence is hence more powerful. However, while close to the Moon, its relatively smaller gravitational influence is still the dominant one, considering that gravitational attraction decreases rapidly with distance. Close to the Moon, its pull slows down the spacecraft that is moving away. However, since they have escape velocity, somewhere they reach the point between the Earth and the Moon where the gravitational pull from each body is equal. Since the spacecraft has enough energy to escape Moon's gravity, it enters the Earth's dominant sphere and hence will start to pick up speed, with the Earth pulling the spacecraft towards itself. From now on, they are falling towards the surface of the Earth, slowly at first, then with ever-increasing velocity.
096:21:49 Swigert: There's something that puzzles me, Joe. Vance mentioned yesterday that the planned entry is a CMC-guided entry, so I'm kind of curious as how are we going to get the alignment.
096:22:09 Kerwin: Did you say how we're going to get guidance? Over.
096:22:14 Swigert: No. How are we going to get a platform alignment?
096:22:18 Kerwin: Okay. We got a number of interesting ideas on that and the latest one I've heard is to power up the LM platform and align it, and align the CM platform to it.
096:22:32 Swigert: Okay. That sounds good.
096:22:34 Kerwin: Okay. And we're working out detailed procedures on that, Jack.
096:22:39 Swigert: Okay.
Very long comm break
Currently neither spacecraft has any proper attitude reference, beyond looking out of the windows. If they want to use the Command Module Computer to guide their re-entry into Earth atmosphere, they have to figure out how to usefully align the Command Module's inertial platform. While star sightings are usually the way to go, the visibility has been very poor since the accident due to the debris causing reflections that appear as false stars.
096:37:01 Kerwin: Aquarius, Houston. Over.
096:37:06 Swigert: Go ahead, Joe.
096:37:07 Kerwin: Okay. We are taking our final look at the midcourse procedures and we have a question as to the present position of one of the switches. The switch is the AGS Status switch on panel 6. We'd just like to know where it's at.
096:37:27 Swigert: Okay. Stand by. [Long pause.]
096:37:44 Swigert: Okay, Joe. The AGS Status switch is Off.
096:37:47 Kerwin: Okay. Off. Thank you.
Very long comm break
This is Apollo Control 96 hours 53 minutes ground elapsed time. Spacecraft communicator Vance Brand has relieved Joe Kerwin at that post, the spacecraft communicators on a different shift schedule than the rest of the Flight Controllers. To go back again, once over lightly with the midcourse correction upcoming. Repeat the current thinking is to do a midcourse correction burn at 105 hours 30 minutes ground elapsed time, the descent propulsion system of the Lunar Module would do the burn ... the velocity change would be 7.6 feet per second. This burn would place the Apollo 13 spacecraft back on the entry corridor for entry into the South Central Pacific. Another aspect of timing the maneuver at 105:30 instead of the earlier discussed 104 hours, is that it is expected that super-critical helium burst disk in the Lunar Module descent stage is likely to let go at about ... about this time frame 105:30 and by doing the maneuver and the ... and having the burst disk rupture at this time would put both of these events close together so it wouldn't be expecting the burst disk to go which in turn may or may not affect the trajectory as far as tracking concerns, so this would get them both behind and an accurate tracking state vector of the spacecraft could be measured. It's expected that the new thinking on the midcourse correction will be passed up to the crew before too long.
The midcourse correction burn made earlier at 79 hours and 28 minutes transferred Apollo 13 from a hybrid nonfree return trajectory to a free return trajectory. The next maneuver at pericynthion plus two hours transferred back from one free return to another with a change in the landing point and landing time. We're continuing to stand by. The velocity now showing 4,068 feet per second as Apollo 13 continues to accelerate, now that it is back into the Earths sphere of influence. Some 172,937 miles out from Earth. At 96 hours 57 minutes ground elapsed time and standing by, this is Apollo Control.
097:14:26 Haise: Houston, Aquarius. [Pause.]
097:14:37 Brand: Aquarius, Houston. Go ahead.
CapCom Astronaut Vance Brand in Mission Control. 16mm NASA film capture. NARA.
097:14:42 Haise: Okay, Vance. I just heard a little thump, sounded like down in the descent stage, and I saw a new shower of snowflakes come up that looked like they were emitted from down that way. We've already decided though ... I wonder what the Supercrit pressure looked like now.
097:15:02 Brand: Okay. Understand you saw a thump in the descent stage and a few snowflakes. We'll take a look down here, see if we see anything. [Long pause.]
A strange noise and an apparent leak from the descent stage has alarmed the crew. Their first instinct is to inquire on the status of the supercritical helium tank, which is expected to vent sometime in the future. According to the math, it should be several hours away still.
097:15:46 Brand: Aquarius, Houston. [Long pause.]
097:16:06 Brand: Aquarius, Houston.
097:16:10 Haise: Go ahead.
097:16:12 Brand: Fred, we don't see anything wrong. For example, your SHe appears to be okay as far as we can see. The thing we don't have data on, is the start tank down there.
The start tank is a gaseous helium tank used to pre-pressurize the fuel system before the supercritical helium system is connected into the fuel tanks.
097:16:30 Haise: Okay. And I doubt if it would have been that anyway.
Unknown to both to Mission Control and the crew onboard Apollo 13, a potentially hazardous situation has developed in the LM's Descent Stage battery system.
Descent battery location in the LM.
The LM has four primary batteries in the Descent stage. Each of these 135-pound silver-zinc batteries can provide 400 ampere hours. Two Electrical Control Assemblies (ECA) are used to manage the batteries in the Descent Stage.
Graphs of battery amperage showing the moment of short circuit. Click for a larger image.
Telemetry data, updated once a second, shows the voltage dropping while amperage in the batteries rocketed. Battery 2 was off the scale. This is indicative of a short circuit in battery 2.
Speculated location of the short circuit in the battery terminal.
It is assumed by post-mission analysis that some of the potassium hydroxide electrolyte leaked out of the battery cells and into space between the cell and the battery casing. The fluid gathered inside the battery case and caused a bridge between the battery terminal and the case to form. The electric current dissociated the electrolyte and formed free oxygen and hydrogen gas which then ignited with explosive results. The pressure build-up inside the battery casing ruptured it and resulted in free electrolyte venting out of the spacecraft which was perceived as 'snowflakes' by the crew. The battery design was amended after Apollo 13 to improve its safety and prevent such an event from happening again.
097:16:35 Brand: Okay. While we have you on the horn ...
097:16:37 Haise: We're still getting ...
097:16:42 Brand: Roger. Still getting it.
097:16:43 Haise: Go ahead.
097:16:45 Brand: While you're on the horn, be advised our calculations show you might be running out of potable water in the CSM pretty soon. Also, that you might start to have hydrogen tank venting in the CSM and a question. Next time Jack looks through the sextant and telescope, we'd like him to see how it looks. Do you have anything on the optics, any specks or anything?
097:17:20 Haise: Okay, [Garble]
Long comm break.
Mission Control has calculated their water consumption based on a presumption of the crew drinking normal amounts of water. Unknown to then, they have self-imposed rationing.
The controllers think that the untapped hydrogen tanks could soon start to relieve excessive pressure from them.
The Command Module optics will be required for a proper alignment of their inertial platform. Using their other instruments, such as the COAS monocular on the window, are less precise. They want to know if the primary optics are still of dubious value due to the debris from the accident surrounding them.
097:20:05 Haise: Houston, Aquarius. How do you read?
097:20:09 Brand: Aquarius, we read you 4 by 4. Go ahead.
097:20:15 Haise: Okay. It looks like the PTC is deteriorated enough that [Garble] the docking window of the LM, and [Garble] [Pause.]
097:20:55 Brand: Aquarius, Houston. We got part of your transmission. Understand the PTC has deteriorated quite a bit and you'd like to know what to do about it. Is that affirm?
097:21:10 Haise: Negative. How do you read now, Vance?
097:21:12 Brand: Okay. A little better.
097:21:16 Haise: Okay. The only comment was that it has deteriorated to where the Moon is now coming through the overhead docking window now, in a portion of each pass, and about that time I just lose comm on either antenna, so there's going to be a short period of time on each revolution where we're not going to have Comm.
Fred Haise in the Lunar Module, with the docking window overhead. NASA 16mm film capture.
Their makeshift PTC rotation has deteriorated to a degree that they are now wobbling around in a way that is hampering their communications even more than usual.
097:21:38 Brand: Okay, Fred. We understand that and one more item for clarification on the water. We don't really know what your usage of potable is. That was purely an estimate assuming a fairly healthy usage.
097:21:57 Haise: Okay.
Long comm break.
Unknown to Mission Control, the crew has self-imposed water rationing to a degree that plenty of water still remains in the Command Module tank.
097:24:14 Haise: Hey, Houston; Aquarius.
097:24:20 Brand: Aquarius, Houston. Go ahead.
097:24:25 Haise: Okay. Jack just took a look through the optics ... through one Rev, and he said they look good, loud and clear. He doesn't have any current condensate on either the sextant or telescope.
097:24:40 Brand: Okay, Fred. Thanks for the info.
Very long comm break.
097:36:07 Haise: How do you read, Vance?
097:36:11 Brand: Okay. I'm reading you weakly, Fred. Go ahead.
097:36:17 Haise: With all this other procedures you've been working on there, I thought I was going to have a new one for you. How to get four gingerbread cubes apart; I think they were stuck together with epoxy. [Long pause.]
097:36:53 Brand: This is in the food bag?
097:36:59 Haise: Yes.
097:37:01 Brand: That's to stand loads of launch and boost.
097:37:07 Haise: Roger. Tool B did the trick. [Long pause.]
097:37:28 Haise: Yes.
Command Module toolkit. Tool B aka "Emergency Wrench" circled.
A set of basic hand tools in a cloth roll is stored in the Command Module. Since the Block II CM design eliminated any in-flight maintenance of the onboard systems due to issues of durability and complexity this possibility introduced, the tools are only useful for doing very rudimentary tasks such as tightening loosened bolts or screws.
097:37:34 Brand: Hey, Fred. John says you can use the dikes on it to get them apart.
'Dikes' is electricians' slang for wire cutters. We can speculate that it was John W. Young suggesting that they'd be useful for the task. None were carried onboard, however.
097:37:42 Haise: Yes, that probably wouldn't have crumbled them as badly. [Pause.]
097:37:49 Haise: I generally don't use the subtle approach. You can tell we're feeling pretty good, Vance, when we start complaining about the food.
097:37:58 Brand: Yes. That's good to hear. [Long pause.]
097:38:11 Brand: I think everybody's feeling better down here, too,
Long comm break.
097:41:15 Brand: Aquarius, Houston.
097:41:20 Haise: Go ahead.
097:41:21 Brand: Fred, we have you on the Goldstone big dish now, and our Comm is much better. If you'd like would you turn the Biomed switch on to either crewman there.
A switch in the comms panel allows them to select between either the Commander or the Lunar Module Pilot's biomedical data to be telemetered to Mission Control.
097:41:36 Haise: Okay. Stand by. I'll have to plug in first.
They have been using a single communications set in turns, which means that Fred will have to plug his own communication cable into the system so that the biomedical signals can be routed into the comms.
Biomedical harness diagram.
097:41:38 Brand: Okay. [Long pause.]
097:42:03 Haise: Okay, Vance. How do you read on baseband.
Baseband is another name for the backup voice they're using.
097:42:08 Brand: We read you just ... Stand by. [Long pause.]
097:43:02 Brand: Okay, Fred. We're receiving your Med data; it was a little slow in coming in.
097:43:09 Haise: Okay.
Very long comm break.
098:23:04 Haise: Houston, Aquarius. Are you calling?
098:23:08 Brand: Negative. No call from here.
098:23:13 Haise: Okay.
Long comm break.
098:26:14 Haise: And, Vance, this is Aquarius.
098:26:19 Brand: Go ahead, Fred.
098:26:23 Haise: Okay. Jim's coming back on the line, and I'll be unhooking on the Biomeds, and you want us to go back to the SPA Down Voice Backup? [Pause.]
098:26:44 Brand: Stand by.
098:26:48 Haise: Okay. Jim doesn't have his Biomed rigged on right now, so [Garble] Down Voice [Garble]
098:27:07 Brand: Okay, Fred. You're too weak on that last. I understand you're disconnecting, and your Biomed will be off. Say again about Jim, please. [Pause.]
098:27:24 Haise: Okay. How do you read now?
098:27:26 Brand: Okay.
098:27:30 Haise: Okay. All I said was Jim doesn't have his Biomed rigged right now so I'll go back to Down Voice Backup SPA and Jim's coming on the line. [Pause.]
098:27:49 Brand: Okay. We copy you're in Down Voice Backup.
Comm break.
098:28:53 Lovell: Well, I'm thinking about the last 10 hours. We've lost our suit compressors.
098:29:02 Lovell: Because we don't want to use the power. [Long pause.]
098:29:18 Lovell: Well, that's what I'm saying. We can use these fans right here and use the circulate air right through the use of those fans. [Pause.]
098:29:34 Lovell: Are we on mike now? [Pause.]
098:29:45 Lovell: Hello, Houston; Aquarius.
098:29:49 Brand: Roger, Jim. Good morning.
098:29:53 Lovell: Good morning, Vance. How's things going down there?
098:29:56 Brand: Oh, quiet and smooth.
098:29:59 Lovell: Oh, it's afternoon down there.
098:30:06 Brand: Right. We thought maybe it was morning to you.
098:30:12 Lovell: Well, I've sort of lost track. But I had a good sleep.
It's around 15:45 pm in Houston at the moment. The crew's sleeping schedule, despite a valiant attempt by Mission Control to set one up properly, has been very sporadic.
098:30:17 Brand: Glad to hear it. Doctor just said he wondered how many hours?
098:30:29 Lovell: Oh, let's say whenever I left Jack, and Fred came up and we ate for about an hour, and then I went to bed, so whatever that time was. It must be about 5 hours, something like that; 4 or 5 hours.
098:30:42 Brand: Good. Glad to see you catching up. [Long pause.]
098:31:42 Brand: Aquarius, Houston. [Pause.]
098:31:50 Lovell: Go ahead, Vance.
098:31:51 Brand: Jim, the next time that it's convenient, could you get the readout of the Repress package in the Command Module for us? Over.
098:32:02 Lovell: Will do.
098:32:04 Brand: Okay.
098:32:08 Lovell: When you go back there, Fred, they want the Repress package readout.
098:32:15 Brand: We don't want you to wake anyone up to get it.
098:32:21 Lovell: No. No one's asleep now.
Comm break.
098:33:37 Lovell: It has? [Garble]. was it? [Garble] you get forward to it and a pretty good view of the venting. [Long pause.]
098:34:13 Lovell: And, Houston, Aquarius. It looks like service module venting has ceased, at least momentarily.
098:34:19 Brand: Roger. Understand service module venting has ceased momentarily. How about the descent stage? Does Fred report venting down there? Do you still see that?
098:34:33 Lovell: Stand by.
098:34:36 Lovell: What is your report on descent stage venting ... Was it venting? Anything else going on? Any more venting?
098:34:51 Haise: No.
098:34:52 Lovell: No. Fred hasn't seen anything else from the descent stage. And I understand that we can expect the ... the SHe ... tank pressure to build up to relief here about 105 hours.
098:35:06 Brand: Roger. A little later than that ... like 106 ... 107.
098:35:13 Lovell: Okay. [Long pause.]
098:35:43 Lovell: Did you get some interior photos?
098:35:48 Haise: Yes.
098:35:52 Lovell: Okay. I'd like to show them the arrangement of these hydroxide canisters. Do you have? [Long pause.]
098:36:10 Brand: Aquarius, Houston. [Long pause.]
098:37:11 Lovell: Did they give Jack any more procedures on Command Module powerup?
098:37:16 Haise: [Garble]
098:37:18 Lovell: Did they give Jack any more procedures on Command Module powerup?
Comm break.
098:39:04 Lovell: Well, they think it might be up here.
098:39:06 Haise: Okay.
098:39:08 Lovell: The main thing we got to think about, and when we have to get to them, is the procedures for LM jettison, the transfer of the LM to CSM mode (cough), LM jettison.
098:39:23 Haise: [Garble]
098:39:24 Lovell: Yes.
Comm break.
They're on VOX mode at the moment, and garbled discussions are coming in, with mostly Jim being heard since he is the one wearing the headset and has the microphones positioned close to his mouth as he speaks. They will still capture the occasional remark from Fred as well.
098:40:33 Lovell: [Garble] the LM mode? [Long pause.]
098:41:17 Lovell: All we have to do is turn the Biomed [Garble] on, and we'll be in there. [Long pause.]
098:41:34 Lovell: Houston, Aquarius.
098:41:39 Brand: Roger. Go ahead, Aquarius.
098:41:44 Lovell: We would like permission to turn the Biomed on to get off the hot mike mode. I don't think that we have to be on it now if you have the big dish on, do you? [Pause.]
098:42:05 Lovell: Yes. Yaw's coming ... or roll's coming up for it, and we were going to burn.
098:42:13 Brand: Roger, Jim. We concur. Go ahead and turn it on.
098:42:18 Lovell: Okay. Fine; thank you.
098:42:22 Brand: One other point. The philosophy of timing this midcourse is based a little bit on doing it just before the SHe tank is supposed to vent. That way, we hope that we would have ... be powered up and you would have control when the venting occurs, in case you were tossed around a little bit. Over.
098:42:45 Lovell: Okay. Understand. Philosophy on the midcourse is doing it, prior to venting of the SHe tank, which means we'll be doing this around 105 hours, I suppose, or 105:30 and so I'll have control of the spacecraft if it should give us some perturbation.
098:43:06 Brand: Roger. Then, after that, we would establish PTC again.
The timing of the burn to happen before the supercritical helium burst disk blows is not due to the fear of losing the ability to pressurize the engines, but rather that the venting helium might cause them to lose their attitude. With their RCS and guidance systems powered down, this might put them into an attitude that makes them lose communications with Earth, or cause a thermal issue.
098:43:16 Lovell: Roger.
Long comm break.
098:48:01 Lovell: Houston, Aquarius.
098:48:05 Brand: Go ahead, Aquarius.
098:48:09 Lovell: Our Repress package pressure is 820.
098:48:14 Brand: Okay. Repress pressure 820. Thank you.
Very long comm break.
The repress package contains an independent oxygen supply for the Command Module, to be used in contingency situations and for repressurizing the cabin (as the name implies) if it is depressurized for EVA. The tanks are also hooked up to a regulator that supplies O2 to three oxygen masks stowed in the cabin. They were available for the crew to breathe pure oxygen in case of any atmospheric contamination while the crew was not wearing their spacesuits or were suited but not hooked into the ECS suit circuit.
The emergency breathing masks were only used once, officially, during the landing of The Apollo-Soyuz Test Project when the cabin was contaminated with fumes from the Command Module RCS fuel system. This led to the crew of Vance Brand, Tom Stafford and Deke Slayton suffering symptoms of poisoning. Beyond this, several astronauts, Jim Lovell and Gene Cernan included, have implied that the masks saw some unofficial use during the lunar missions, especially in regards to particularly smelly situations in the cabin.
Apollo 14 CDR Alan Shepard and LMP Ed Mitchell (on extreme left) fool around with the masks on a 16mm film capture.
This is Apollo Control at 98 hours 49 minutes. EECOM says that repress package pressure is good, it's about where he would expect to see it. He was pleased with that 820 pounds per square inch reading. The repress package consists of three one pound oxygen bottles, in the Command Module. It's used to quickly repressurize the Command Module after it has been depressurized. The name repress comes from repressurization. In addition to these three one pound bottles of oxygen in the Command Module, the surge tank contains an additional three pounds of oxygen for the Command Module. Flight Director, Gerry Griffin, and his Gold team have relieved Glenn Lunney and his Black team. He has no estimate yet on the time for the change of shift briefing. We'll continue to stand by for live air-ground transmission.
098:54:17 Brand: Aquarius, Houston.
098:54:23 Lovell: Go ahead, Houston.
098:54:26 Brand: Jim, could you switch your Biomed switch to the position opposite to where it is now? We are getting a subcarrier, but no data. Over. [Pause.]
098:54:45 Lovell: Now you know, Houston, I don't have Biomed on.
Jim has removed his biomedical harness, and seems to imply that the knowledge of this is a secret he's been holding back. This was turned into a somewhat humorous gag in the Ron Howard movie, where the sudden loss of signal caused the Flight Surgeon to think their hearts stopped beating.
098:54:53 Brand: Okay. And we have a small addition to the procedure that was read up to you earlier, which involves power transfer from the LM to the CSM.
098:55:17 Lovell: Stand by 1.
098:55:19 Brand: Okay. [Long pause.]
098:55:59 Lovell: Okay, Houston. Go ahead.
098:56:02 Brand: Okay. At the end of the procedure, after the step Bat 5 and 6, Off, add the following: circuit breakers, panels ... panels 11 and 16, Ascent ECA Control, both open. Over. [Long pause.]
098:56:37 Lovell: Okay. After the step Bat 5 and 6, Off, step 3 will be circuit breakers panels 11 and 16 Ascent ECA Control, both open.
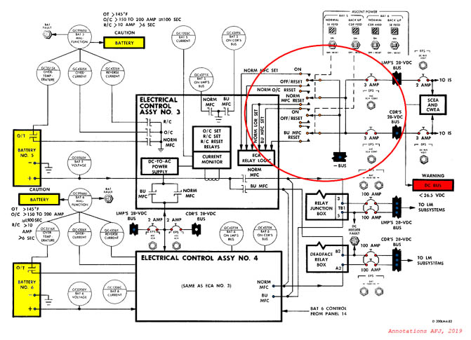
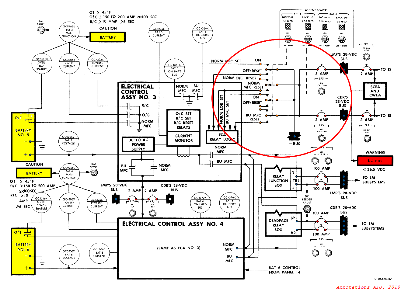
Diagram of the Ascent Stage EPS, with ASC ECA Control section highlighted. Adaption of the original.
The two Ascent ECA Cont circuit breakers supply power to contactors that govern the battery power feed into the power distribution system. They are adding this step to ensure that there will be no failure of this part of the system during the power transfer to the CM.
098:56:50 Brand: That's correct, Jim. And this is to guard against a single-point failure that ... a remote possibility that would preclude you from getting the batteries back on.
098:57:04 Lovell: Roger,
Comm break.
098:58:20 Brand: Go ahead.
Very long comm break.
This is Apollo Control at 99 hours, 1 minute. Apollo 13 now is 167,992 nautical miles from Earth. Velocity 4,154 feet per second. As you heard on air-ground, we do intend to ... play the ignition time for the midcourse correction rather loosely. Basing it on the predicted supercritical helium tank burst disk going as the pressure in that tank rises to the point where it will burst the disk and vent the helium overboard. However, we burned the descent propulsion engine which is pressurized by this helium enough times now that ... we have enough helium entrapped in the propellant tanks ... known as blowdown capability or ullage capability, for 800 feet per second Delta-V so there will be no problem in ... in losing the ... the remainder of the helium from the helium tank. Based on a prediction of 106 hours at the present time for the helium tank relieving, we would expect to do the burn somewhere around 105-1/2 hours. If the helium tank relieves earlier than predicted, we would do the burn as quickly after that as operationally possible. We'd like to keep ... to do the burn within a half an hour of the tank pressure relieving, if possible. This is a non-propulsive venting, but it will probably cause some attitude excursions, and they would like to have the spacecraft powered up with the crew in control of the ... Aquarius when the venting occurs. The midcourse correction itself will be a straight forward maneuver, estimated right now that it will be on the order of 7 to 8 feet per second. About a 15 second burn, using ... the descent propulsion system. We'll use the AGS or the secondary guidance system backup guidance system of the Lunar Module for this burn. The AGS takes less power than PGNS and we would like to hold the power usage down. And this burn is well within the capability of the AGS as far as accuracy. We will probably burn on time rather than velocity achieved. It will be done with the throttle in the minimum position. The Flight Director Gerry Griffin has been taking a status report from his Flight Controllers. The CO2 lithium hydroxide procedure worked out with the hoses and the ... the makeshift method to run the cabin air pass the Command Module, lithium hydroxide canisters appears to be working very well. The CO2 in the cabin is now up to only 2/10 of a ... of millimeters of mercury. Based on present usage rates we have enough water to last until an elapsed time of 165 hours 14 minutes. The water rate will go up slightly during ... during burns. We expect to use about 7 pounds of water for midcourse. We have enough oxygen to last until an elapsed time of 273 hours 27 minutes, under the present usage rates. And enough electrical power for 209 hours, 8 minutes. We calculate we have enough lithium hydroxide for 100 ... for 164 hours from now, that is not a GET time, we have enough remaining for 164 hours. All of these consumables are well above what is required for a 142 hours elapsed time landing.
This is Apollo Control at 99 hours 17 minutes, Flight Director Glynn Lunney has left the Control Center for the Building 1 Auditorium and the News Conference. I repeat, Flight Director Glynn Lunney is on his way to the MSC Auditorium for the Change of Shift News Conference.
Glynn Lunney photographed at the news conference. NASA film/NARA.
099:49:43 Lovell: Houston, Aquarius.
099:49:47 Young: Go ahead, Jim.
099:49:52 Lovell: Okay. We just had a battery warning [Garble] Battery 2. [Pause.]
099:50:07 Young: Stand by, Jim. The comm's no good here right now. [Long pause.]
099:50:20 Lovell: Houston, Aquarius. How do you read now?
099:50:23 Young: Go ahead. Loud and clear.
099:50:26 Lovell: Okay. We just had a battery warning Master Alarm, and it looks like it's battery 2. [Pause.]
Arrangement of the Descent Stage EPS.
Earlier on, around 97 hours, 15 minutes GET, Battery 2 experienced a short circuit and an explosive overpressure event. It is likely that the resulting amp spike caused damage to the malfunction detection circuit, which will now continue to give spurious readings of trouble with the battery 2, despite the telemetry showing no apparent malfunction state in the battery.
099:50:38 Young: Roger. [Pause.]
099:50:48 Young: Roger, Houston ... This is Houston. Could you close the Power Amp circuit breaker, and we'll get some high bit rate?
099:50:56 Lovell: Roger. [Pause.]
099:51:08 Lovell: It's closed.
099:51:09 Young: Okay. And we need high bit rate. [Long pause.]
The LM comms panel under Telemetry has options for PCM HI/LO for selecting the telemetry bit rate, as well as the biomedical telemetry mode. Original scan via heroicrelics.org
099:51:49 Lovell: Are you picking it up, Houston?
099:51:53 Young: Roger. And we want to open the Bal Load Cross Tie on panel 16. Over.
099:52:00 Lovell: Say again.
099:52:01 Young: Open the Bal Load Cross Tie breaker on panel 16. Over.
The aforementioned breaker connects the two main buses in the LM for the purpose of sharing power loads between them.
099:52:08 Lovell: Open Balance Load Cross Tie breaker on 16. Roger.
099:52:11 Young: That's affirm.
099:52:13 Lovell: It's open. [Long pause.]
099:53:12 Lovell: If you're getting high bit data, we could do an Off/Reset and go back on battery 2. We're standing by for that. [Long pause.]
099:53:12 Young: [Garble] Longer.
099:53:29 Young: Okay. Could you turn off battery 2, and leave it off and let us look at it?
099:53:36 Lovell: Say again. You want us to turn off battery 2, and leave it off until you look at it?
099:53:39 Young: That's affirmative.
099:53:42 Lovell: Okay. Battery 2 coming off the line. [Long pause.]
099:54:27 Young: Okay, Aquarius. So you want to stay in this configuration for a while, and let's look at the battery.
099:54:34 Lovell: Roger. We'll stay in this configuration.
099:54:41 Young: Want to close the Bal Loads circuit breaker back now. [Long pause.]
099:55:00 Young: 13, Houston. We want to close the Bal Loads circuit breaker on panel 16 now, again.
099:55:08 Lovell: We have it closed; the closed ... Balance Loads circuit breaker is closed.
099:55:13 Young: Rog. [Long pause.]
099:55:41 Brand: Aquarius, Houston. Request Range Functions switch to Range please.
099:55:49 Lovell: All right. Range Functions switch going to Range.
099:55:53 Brand: Right-o.
Comm break.
099:57:33 Brand: Aquarius, Houston. [Long pause.]
099:57:49 Brand: Aquarius, Houston.
099:57:54 Lovell: Go ahead, Houston.
099:57:56 Brand: Jim, on the battery problem, we have determined that it is not overcurrent or reverse current. We suspect it's over-temp, but don't know for sure, so we're going to watch it for a while.
099:58:12 Lovell: Okay.
Long comm break.
It will take some time for Mission Control to come up with an idea on the battery issue, which they determine to be a malfunction in the malfunction warning circuit.
100:00:20 Brand: Aquarius, Houston.
100:00:25 Lovell: Go ahead, Houston.
100:00:27 Brand: Jim, Charlie has some procedures to read up for you here; I think you'll need your activation checklist, if it's handy.
100:00:38 Duke: Aquarius, that's the contingency checklist.
Charlie Duke photographed in Mission Control during the Powered Descent of Apollo 11. Jim Lovell and Fred Haise next to him.
Charlie Duke's previous experience on the CapCom seat includes serving in that role during the harrowing 8 minutes of Powered Descent for Neil Armstrong and Buzz Aldrin onboard the Lunar Module Eagle. Incidentally, he was joined on the CapCom station by the backup crewmembers Jim Lovell and Fred Haise, who all had the best seats to the excitement of the first lunar landing.
100:00:40 Lovell: Okay. I'll just ... Okay. Stand by, Charlie. [Long pause.]
100:01:12 Lovell: Okay, Charlie. I've got the contingency checklist, and standing by.
They're going to the backup procedures again, this time for the upcoming manual burn. The pages will be reproduced throughout this section, in original form and also with the changes read up to them marked.

Page 24 of the Contingency Activation Checklist.
Top part of the page is eliminated, since it involves turning on the main LM systems, and they are already online.
30-Minute Activation Checklist, page 24
100:01:16 Duke: Okay, Jim. We'd like you to turn to page ... page 24, which is the "30-Minute Activation," and this is going to be a procedure for the midcourse burn that we got coming up at 105 with the AGS up. Over.
100:01:36 Lovell: Roger. On the midcourse at 105, and I'm on page 24.
100:01:41 Duke: Okay; "30-Minute Activation," omit steps 1, 2, and 3; perform step 4, "RCS system A/B-2." Over.
100:01:58 Lovell: Roger. Omit steps 1, 2, and 3; perform step 4.
100:02:03 Duke: Roger. And on the "EPS Activation," same page, perform step 1; and in step 2, perform line number ... line number 6, "EPS Display-Close." Over. [Pause.]
100:02:28 Lovell: Okay. On "EPS Activation," perform step l, and perform step 2, line 6 only; is that correct?
100:02:37 Duke: That's affirmative, Jim. The rest of the stuff is already closed at this time, so that's all we'll have to do is close the EPS Display breaker. [Pause.]
100:02:57 Lovell: Okay.
Page 25 of the Contigency Activation Checklist.
The power and cooling systems are online, requiring no further action for the upcoming burn.
30-Minute Activation Checklist, page 25
100:02:58 Duke: All right. Turn to page 25. On page 25, omit step 3; perform step 4. On step 4, last line, scratch "CB(16) EPS: Inverter 2, closed." Over.
100:03:25 Lovell: Roger. Omit step 3; perform step 4, except for the last line. Circuit breaker 16, EPS Inverter 2, closed.
100:03:34 Duke: Roger. That's correct. On step 5, perform step 5. Under "Primary Glycol Loop Activation," step 1, line 1, "CB(16) ECS: Display ... Close." That's a crew option; you can have it if you want to. Omit the rest of step 1 and step 2. Perform step 3. Over. [Pause.]
100:04:11 Lovell: Okay. On primary glycol loop activation, crew option on step 1, first line; the rest of it we'll omit. Step 2, we'll omit, and we'll do step 3.
100:04:27 Duke: That's affirmative, Jim, with the following Deltas on step 3, and if you'll turn to page 26, I'll give you the Deltas on the activation circuit breaker list. Over.
Page 26 of the Contigency Activation Checklist. Black breakers should be closed, white ones are open per the plan. Red circle indicates a change read up to the crew.
Since they are performing the burn without computer control, most of the circuit breakers on panel 11 that are closed for a PGNS-guided burn are left open.
30-Minute Activation Checklist, page 26
100:04:43 Lovell: Okay. I'm there.
100:04:45 Duke: Roger. On line 1, correction, row 1, under AC Bus A: Tape Recorder should be open; DECA Gimbal, Open. All the other ones as shown on the page. Over. [Pause.]
100:05:12 Lovell: Okay. On row 1, AC Bus A: Tape Recorder and DECA Gimbal will be open. All the rest as shown.
100:05:20 Duke: Roger. And we don't know the status of your windows. If you ... During this burn, we're going to have to look out the forward window to get the alignment with the COAS, so you might need the commander window heater and you can, of course, use that breaker if needed, since we do have the AC power. On row 2 ... Go ahead. Over.
100:05:46 Lovell: I don't think we'll need it, Charlie.
100:05:47 Duke: Okay; fine, Jim. On row 2, under RCS System A: Ascent Feed 2 and Ascent Feed 1 should be open. Under Flight Displays: Mission Timer should be open; GASTA, Open; ORDEAL, Open. Under AC Bus A: GASTA, Open. The rest are as shown on the page. Over. [Pause.]
100:06:28 Lovell: Okay. On row 2, we're going to open up Ascent Feed 2 and Ascent Feed 1 under RCS System A. We're going to open up the Mission Timer, and Flight Displays: the GASTA and the ORDEAL; and the AC Bus A: the GASTA.
100:06:46 Duke: That's affirmative. Okay. Row 3, under Propellant: Descent Helium Reg/Vent should be open. Under Heaters: Rendezvous Radar Standby, Open; Landing Radar, Open. Under Stab/Control: ATCA (PGNS), Open. Under ED and Lighting: all four Open. Over. [Long pause.]
100:07:35 Lovell: Okay. Row 3, under Propellant ... propulsion: the Descent Helium Reg/Vent will be open: the Standby Rendezvous Heater will be open and the Landing Radar Heater circuit breaker will be open. I just changed antennas; and, keeping on down the line, ATCA PGNS will be open and the last four circuit breakers, two under ED and two under Lighting, will be open.
100:08:07 Duke: That's affirmative. Okay. Under row 4, under ECS: Glycol Pump Auto Transfer, close. Under Comm: Up Data Link, Open; VHF B and VHF A should he open. Under PGNS: LGC/DSKY, Open; IMU Operate, Open. Over. [Long pause.]
100:08:50 Lovell: Okay. Under row 4, the Auto Transfer will be close. Up Data Link, Open; VHF A and B, Open; DSKY, Open; and IMU Operate, Open.
100:09:09 Duke: That's affirm. On the last row, the only Delta is under the Cross Tie Bus and it should be open. Over.
100:09:20 Lovell: Say that again, Charlie.
100:09:22 Duke: Okay. Under the last row, under EPS is the only Delta and that is under the Cross Tie Bus. It should go open. Over.
100:09:34 Lovell: Roger. The Cross Tie Bus should go open.
Page 27 of the Contingency Activation Checklist. Black breakers should be closed, white ones are open per the plan. Red circle indicates a change read up to the crew.
As on the previous page, systems required for a computer-guided burn are left unpowered.
30-Minute Activation Checklist, page 27
100:09:38 Duke: That's affirm. Going on to page 27, Activation, panel 16. Under RCS System Bravo: Ascent Feed 1, Ascent Feed 2 should be open. Under Propulsion: PQGS should be open; Ascent Helium Reg, Open. Over.
100:10:12 Lovell: Okay. Line 1, on panel 16, Ascent Feeds 1 and 2 will be open. And the PQGS will be open, and the Ascent Helium Reg will be open.
100:10:24 Duke: That's affirmative. On the next three rows, we only get the nine Deltas, so I'll go through the next three rows completely and then you can read those back. Under Lighting ...
100:10:36 Lovell: Okay.
100:10:37 Duke: Under Lighting; Flood, Open; Track, Open. Under ED Logic ... Correction, under ED: Logic, Open. Under Stab/Control: Descent Engine Override, Open. Under ECS: Suit Flow Control, Open. Under row 3, Comm: Display, Open; VHF A Transmitter, Open; VHF B Receiver, Open. Under ECS: Display, that's crew option. Last row, under EPS: Inverter 2, Open. Over. [Pause.]
100:11:45 Lovell: Okay. On the last three rows, we have Flood and Track circuit breakers, row 2, Open; Logic Power B, Open; Descent Engine Override, Open; Suit Flow Control, Open. On the third row ... row, Display, Open; VHF A and ... VHF ... VHF A Transmitter, Open; VHF B Receiver, Open. And under ECS: we have Display, Open, at crew option. And the last one, Inverter 2 under EPS, will be open.
100:12:23 Duke: Roger. That's a good readback. Under that ECS Display, it shows it closed. If, with it closed, you can have some readout of ... onboard readout of your ECS system ... draws a lot less than a half amp so it's up to you whether you want it or not. Okay, on page 28.
100:12:42 Lovell: Roger.
Page 28 of the Contingency Activation Checklist.
Most of this page gets eliminated, considering it is instructions on turning on the LM computer and setting up the Digital Autopilot. The VHF radio is also left offline.
30-Minute Activation Checklist, page 28
100:12:44 Duke: On page 28, step ... perform step 4 with the following changes in the warning light status. Under the warning lights, you will probably ... you will have Ascent Pressure and an LGC light. Scratch "RCS A and RCS B Reg." Under caution lights, you'll have a Pre Amps light. Over. [Pause.]
100:13:20 Lovell: Roger. Under warning, we'll have Ascent Pressure and LGC; and under caution, we'll have a Pre Amp.
100:13:27 Duke: Affirmative. Under "VHF/S-band Activation and Checkout," scratch step 1. Under step 2, change "Down Voice Backup" to Voice." Scratch step 3. Under "PGNS turn on," scratch entire procedure. Under "DAP Set/Gimbal Drive," scratch entire procedure. Over. [Pause.]
100:14:13 Lovell: Okay. Under "VHF/S-band Activation and Checkout," scratch step 1. Do step 2 with the following change, "Down Voice Backup" to "Voice." Scratch step 3. Scratch the entire remaining events that page. Over.
100:14:32 Duke: That's affirmative, Jim, Going on to page 29. We've got ... At this point, there is a write-in required. It's about a six or seven liner, and I'll try to go fairly slowly and let you write it down, if you're ready to copy. Over. [Pause.]
Page 29 of the Contingency Activation Checklist.
Computer-performed operations and the RCS startup are removed from this page. A new procedure for setting up guidance using the AGS is read up to the crew and written down.
30-Minute Activation Checklist, page 29
100:15:03 Lovell: Ready to copy.
100:15:05 Duke: Okay. At this point, we'd like you to "Verify RCS heaters in Auto for 15 minutes."
100:15:19 Lovell: Is that the first step, Charlie?
100:15:20 Duke: That's affirmative. What we're trying to do here is we're getting you set up in an attitude so you can damp your rates and come out of PTC. And this is the configuration I'm reading you now, the next ... in the next six lines, the procedure for getting you into a configuration to damp the rates and stop PTC. Over.
100:15:43 Lovell: Okay. So the first thing will be to ... "Go to Auto on the RCS System A and B"?
100:15:50 Duke: It's the "Verify that the heaters have been in Auto for 15 minutes." Back on the first page of this procedure, you put the heaters in Auto and you pushed the breakers in, and we'd like for them to warm up the quads for 15 minutes before we start to ... stop at ... stopping PTC. Over.
100:16:12 Lovell: Roger, "Verify heaters RCS on for 15 minutes."
100:16:16 Duke: Okay. Step 2: "Balance Couple, Off; Deadband, Minimum; Attitude Control: Pitch and Roll to Pulse; Yaw to Direct; Mode Control: AGS, Att Hold; Guidance Control to AGS; damp rates; pitch and roll with the TTCA, yaw with the ACA with the Earth in the front window." Over. [Long pause.]
100:17:45 Lovell: Okay, let's see if I got it. Step 2 is "Balance Couple's Off; Deadband, Min; Attitude Control: Pitch and Yaw at Pulse; Yaw, Direct. Mode Control will be in AGS, Att Hold; Guidance Control will be in AGS; we'll damp the rates; pitch and roll with the TTCA, and yaw with the ACA; and we'll probably have to have some reference point, so I have to try and stop on the Earth." Over.
To reverse the PTC, they will turn on the RCS thruster heaters for 15 minutes, and then use the hand controllers in the LM to stabilize their attitude, with their windows facing the Earth. This will put them close to the desired burn attitude.
100:18:14 Duke: Roger, Jim. We were hoping that in your PTC that you occasionally see the Earth coming through the window; and, if that's true, then we'd like you to have to ... just damp the rates with the Earth in the forward window. And then we'll give you the burn attitude via the forward window on the Earth momentarily. Over. [Pause.]
100:18:44 Lovell: Roger.
100:18:46 Duke: Okay that was the entire procedure for damping the rates, only ... though I only gave you ... said it was step 2, that was the entire procedure. Now, continuing on to what's printed on page 29 ... Correction, you had one error in the readback under Attitude Control. It was Pitch and Roll to Pulse; Yaw to Direct. Continuing on, on page 29 with the printed procedure, the first four lines, scratch. Step 3, scratch. Under "AGS Activation," one change: add a step. First step will be "Verify ASA CB(16) in for 10 minutes." The rest of the AGS activation is as printed. Over.
The Abort Sensor Assembly has been powered down and would be cold. They want to warm it up before starting the system, in the hopes of getting accurate data. Like the IMU, the gyroscopes in the ASA are only accurate within a certain temperature range.
100:20:02 Lovell: Okay. "Verify ASA circuit breaker 16 in for 10 minutes"; and, I take it, 10 minutes back in our procedures we'll have a note saying to put that in.
100:20:14 Duke: It's ... the circuit breaker goes in on the circuit breaker activation page, Jim. So, by the time we get here and have the rates all damped, we feel that ... that the PIPAs will be up to temperature by this time, and we can go ahead and turn it ... turn the AGS on at this time. Over. But we just want you to verify that.
100:20:36 Lovell: Okay. And one other question, Charlie. I'd like to know if the note you gave me about damping the rates is before the other information on page 29.
100:20:49 Duke: That's affirmative. Add that in to the top of the page. The ... What we're really doing ... Let's ... let's put it in to right before the "AGS Activation." The other ... the other procedure on the top of the page belongs with the "DAP Set Gimbal Trim," and we're just omitting all of that procedure. So the addition that ... on the damping, the rates should really go in right before the "AGS Activation." Over.
100:21:20 Lovell: Understand.
Page 30 of the Contingency Activation Checklist.
Descent Propulsion System pressurization and landing gear extension procedures get the axe here. A new procedure is read up on how to assume the correct attitude for the burn using a combination of AGS Mode Control and the hand controllers.
30-Minute Activation Checklist, page 30
100:21:22 Duke: What we're really trying to do is get you in a posture so that when you see the Earth come through the window, you can damp her out and hold ... hold the Earth in the window. Proceeding on to the rest of page 29, under "RCS Press," scratch the entire three steps as printed. On page 30, scratch step 4 under the "RCS Press." Over. [Pause.]
100:21:55 Lovell: Roger. Under "AGS Activation," well, I included that step on the ASA circuit breaker and we'll do step 1 and 2 ander "AGS Activation." But then we'll scratch steps 1, 2, and 3 under "RCS Press" and, on page 30, we'll scratch step 4.
100:22:12 Duke: Affirm. Under "DPS Press," step 1, line 1, scratch. Line 4, "Descent Helium Reg 1, talkback barber pole." Under step 2, scratch; step 3, scratch; "Landing Gear Deploy," scratch. Over.
100:22:47 Lovell: Okay. Under "DPS Press," we'll scratch the first line and we'll have the "Descent Helium Reg, talkback to barber pole." We'll scratch steps 2 and 3, and we'll scratch the "Landing Gear Deploy."
This burn is performed without the pressurization system on hence they will not turn on the Descent Helium Regulator 1 that would supply the supercritical Helium into the DPS.
100:23:03 Duke: Roger. Now we got, on the back of page 30, Jim, you've got a blank page in your checklist, or should have, and we'd like to add a procedure to get you to burn attitude. Over.
100:23:20 Lovell: Okay. A procedure to get the burn attitude.
100:23:24 Duke: Okay. First statement is a statement: "Verify AGS in Operate for 5 minutes." Then we go to "AGS address 400 plus 5, then 400 plus zero. Attitude Control: Pitch and Roll to Pulse; Yaw, Mode Control. Maneuver using TTCA pitch and roll." The computer is controlling yaw, but you can override with ACA. You with me? Over. [Long pause.]
Once the AGS is operating, they start programming the backup computer by entering CLR 400 +50000 Enter onto the DEDA. This is the so-called body axis alignment, and sets up the AGS' attitude reference to correspond to the XYZ axes of the Lunar Module.
Next, they enter CLR 400 +40000 Enter. This sets the DEDA into attitude hold mode, where it will attempt to maintain their present attitude, should they drift away from it. They select their yaw axis for Mode Control, meaning that the AGS will control their rotation around their X axis. Their pitch and roll axes will be under crew control with the TTCA hand controller.
The AGS user interface, DEDA.
LM attitude reference axes
100:25:08 Lovell: Okay, Charlie. I'm with you so far.
100:25:11 Duke: Okay, Jim. "When in attitude, ACA out of detent to zero error needle. Then set Event Timer," and we'll give you a countdown on that when you get to that step. Over. [Long pause.]
By turning the Attitude Controller Assembly handle, Jim will send a signal to AGS where it will detect their present attitude as per the ASA data, and then establish that as the new desired attitude for the AGS to maintain. This way, they will remain in their burn attitude.
100:25:52 Lovell: Okay. "When in attitude, ACA out of detent to null needles, and set DET."
Once they have aligned themselves to the burn attitude - which will be determined with the COAS sightings out of their front window, with their Y axis aligned on the Earth terminator -
100:25:58 Duke: Roger. Now, that ... the burn attitude will be coming up on a PAD, but, basically, we're looking for a local horizontal retrograde burn, which means, using a COAS, if you put the horizontal line on the COAS on the horns of the Earth and then roll to place the X-axis in the direction of the Sun, we'll ... that will put us in both burn attitude; and you can check that via the Sun which will be in the AOT detent 2. Should lie right along the cursor at the top. We'll have some more words for you momentarily. I'd like to go on to page 31 if you're ready. Over.
Page 31 of the Contingency Activation Checklist.
Again, PGNS-related instructions are deleted.
30-Minute Activation Checklist, page 31
100:27:01 Lovell: Okay. I figure I have a handle on the attitude, the way the Earth should look in the COAS, and you're going to give me some words on what the Sun would look like in the AOT. Is that right?
100:27:14 Duke: That's affirmative, Jim. We haven't got a picture of it yet. It's going to be in the top part of the COAS ... Correction, top part of the AOT at the top of the ... the top of detent 2 and the top part of the AOT, and it should, in attitude, if you're right on the Sun, should split the cursor, though that roll angle is not too critical; if we're in about 10 degrees, we'll be okay. We ... but I think ... we think you should be able to get it better than that. On page 31, under the "DPS Burn Technique," you can scratch the bottom part below the little diagram there since the gimbal is locked. Over. [Pause.]
A Mission Report-sourced diagram of how Earth should appear, as described by Duke.
100:28:07 Lovell: Understand scratch the bottom part underneath the diagram because the gimbal is locked.
100:28:12 Duke: That's affirmative; and, since the gimbal was trimmed out at the big burn yesterday, we should be still through the c.g., and we'd like to make sure that Jack sits in the same place for this burn that he did yesterday. That way, we'll ... you should have no trouble controlling attitude. Now I'm ready to go over to page 32. Over.
100:28:42 Lovell: Okay. Let me see if I have that right, now. You want Jack to sit in the same attitude so that the gimbals are the same place so you don't have trouble controlling attitude. I got it.
It was even reported in the post-burn briefing that Jack being in the LM instead of the CM for the burn caused the LM engine to have to swivel more to maintain a proper burn attitude!
Page 32 of the Contingency Activation Checklist.
They remove all the PGNS-related actions here, and add some for configuring the AGS properly for the burn.
30-Minute Activation Checklist, page 32
100:28:50 Duke: Okay. Now on page 32, top of the page, first line, scratch "Verb 76." Third line, "Mode Control: AGS, Att Hold." At "Minus 6 minutes," scratch lines 1, 2, and at "Burn Attitude," scratch "Verb 40 Noun 20." Scratch lines 2, 3, and 4. Now at "Burn Attitude," we want you to do a "400 plus 5" and then a "Verb ... a 400 plus zero." And we have a caution note at this point. Over.
Doing the CLR 400 +50000 for body axis alignment and CLR 400 +00000 will set up the AGS to maintain their attitude again.
100:29:57 Lovell: Go ahead.
100:29:59 Duke: Okay. The caution is after "400 plus zero": Do not go out of detent on ACA again. Over. [Long pause.]
100:30:33 Lovell: Okay. After the last "400 plus zero," "Do not go out of detent with ACA." Is that correct?
100:30:38 Duke: That's a Roger, Jim. What happens is, of course, we set ... when you go out of detent, you reset the AGS error needles and you ... and you lose your attitude reference. You establish a new attitude reference, and it might not be the burn attitude since, at this point, we're controlling attitude with the TTCA. Now, picking up with the "Verb 37, Enter," scratch. Scratch everything down to the "404 plus zero," and we want you to perform those AGS steps with 404 down through 470. Over.
100:31:23 Lovell: Okay. We'll scratch everything down to "404 plus zero," and we'll perform those four steps.
Once at the burn attitude and with the AGS attitude reference and attitude hold set, they don't want to give the computer any new signals at this point. Simply moving the ACA hand controller would send a signal to the AGS which resets the attitude hold.
The four AGS inputs are used to set up the AGS for monitoring the changes in velocity from the burn. - 404, 406 and 406 detect changes in acceleration along the three body axes. 470 will display acceleration on the X axis - or the direction of the engine, hence it will be put on the DEDA to be displayed, and to act as a reference to how much delta-V has been gained.
Page 33 of the Contingency Activation Checklist.
The timeline of events running up to the burn are tweaked somewhat, to accompany their manual operations.
30-Minute Activation Checklist, page 33
100:31:29 Duke: Roger. Turning over to page 33. Minus 4 minutes. Okay. Moving down the page, it's about line 7, to "Engine Gimbal": "Engine Gimbal, Off." Down to "Mode Control," make that read "Mode Control: AGS, Att Hold," and then scratch "Propellant Quantity Monitor, Descent 1." Over. [Pause.]
100:32:16 Lovell: Okay. At 4 minutes, "Engine Gimbal" will be "Off"; "Mode Control" will be to "AGS, Att Hold"; "Propellant Quantity Monitor, Descent 1," scratched.
100:32:27 Duke: Roger. Picking up at minus 1 minute, scratch "Master Arm, On." Minus 35 seconds, scratch first two lines. At minus 10 seconds, change that to "Minus 9 seconds"; so, at "Minus 9 seconds," it will be "Manual Ullage." At 2 seconds, scratch "CMC Mode, FREE," and scratch "ACA out of detent." At ... after "Ignition," at plus 1 second, "Terminate Ullage." Are you with me? Over. [Long pause.]
100:33:36 Lovell: Okay. At 1 minute, "Master Arm," we scratch. At 35 seconds, scratch the first two lines. "Manual Ullage" will start at 9 seconds; we're scratching the blocks at 02 seconds; and the line beneath that, at plus 1 second, we "Terminate Ullage."
100:33:56 Duke: That's affirm. Picking up at plus 5 seconds; scratch the rest of the page. "TTCA, attitude control; and Master Arm, Off." Over. [Pause.]
100:34:14 Lovell: Scratch the remainder of the page.
100:34:18 Duke: Okay. Now, like to verify that under the 35 seconds, minus 35 seconds, the only thing you have remaining is "Engine Arm to Descent." Over.
100:34:30 Lovell: That's affirm. That's the only thing I have.
Page 34 of the Contingency Activation Checklist.
On the final page, they change the burn guidelines to be based on burn time, rather than fuel quantity left. A long procedure for setting up the PTC rotation manually is read up and written down.
30-Minute Activation Checklist, page 34
100:34:32 Duke: Okay. Turning to the next page and the last page, Jim, 34. Top of the page, "Monitor Delta-Vx via 470." Scratch next two lines, "When propellant quantity equals 37" and the "Descent Helium Reg." Scratch "TTCA commander, reduce to 10 percent." Now we want you to add a line; "shut" ... It's a shutdown criteria, "shutdown on burn time minus 1 second." Over. [Long pause.]
100:35:35 Lovell: Okay, "The shutdown is on burn time minus 1 second." Let me give you an example. If we have a 30-second burn, we're going to shut down at 29 seconds. Is that correct?
100:35:47 Duke: That's affirmative. We'll give you the PAD, be coming up here from FIDO in a couple of hours, I guess, when we stabilize out on our tracking. The reason for ... If you're ready to copy out a couple of more steps, and then I'll explain the reason we want to shut down on this burn time minus 1 second. Picking up on "When Delta-Vx ...
100:36:09 Lovell: Okay.
100:36:10 Duke: ... When Delta-Vx equal to the final Delta-Vx," scratch that line. Scratch "Attitude Control: Yaw, to Pulse." Add ... Correction, scratch "Damp excessive rates via LM Y, Z translation" and add at that point "Null" error needles. Trim address 470 to 0.1 foot per second." Over. [Long pause.]
They will use the 470 displayed on the DEDA to monitor the gained Delta-V.
100:37:04 Lovell: Okay, going through. After the "Shutdown on burn time minus 1 second," we scratch the next line; and we scratch "Attitude Control: Yaw, to Pulse"; we scratch "Damp excessive rates via LM Y, Z translation"; we add the line "Null" error needles, trim ... Null the error needles and trim address 470 to ... What was the value there, Charlie?
100:37:30 Duke: "0.1 foot per second." The reason we are shutting down on the burn time is, since the ASA breaker has been out for so long, we're not real confident that our AGS PIPAs are going to be super-sharp. So we want to make sure that we just get a burn time ... no overburn; so we're, shutting down on burn time minus 1 second. And then that will allow us a plus-X translation to trim 470 if it looks okay. If we had an overburn, we'd be in ...
Abort Guidance System ASA gyro installation
Just like the BMAGs and the Gyro Display Coupler (GDC) provide a backup attitude reference for the Command Module, the gyroscopes in the AGS' Abort Sensor Assembly perform that function for the Lunar Module.
100:38:09 Lovell: Okay.
100:38:10 Duke: ... if we had an overburn, we'd be impinging on our Command Module to try to trim it out, so that's our reasoning there. Over.
100:38:20 Lovell: Okay. Understand.
The plan is to shut off the DPS engine promptly, and correct their velocity with a few puffs from the RCS jets. They would prefer slightly less than perfect velocity from the burn, to be trimmed with the RCS, rather than an overburn which would require them slowing down using the RCS. Firing the upwards-pointing jets for any length of time could cause damage to the thermal shielding covering the skin of the Command Module.
100:38:21 Duke: Okay. Picking up in the middle of the page, that ... a block "CMS resume attitude control," scratch. Scratch the next line; "Pro Verb 96." Scratch the third line; "Propellant Quantity Monitor, Off." Over.
100:38:43 Lovell: Okay. We'll scratch the blocks, and we'll scratch the "PRO Verb 96"; then we'll scratch "Propellant Quantity Monitor, Off."
100:38:51 Duke: Roger. Now, at the bottom of that page, I have a procedure for you to reestablish PTC. Over. [Long pause.]
100:39:30 Lovell: To reestablish PTC. Go ahead.
100:39:33 Duke: Okay. First line, "Attitude Control, three to Pulse"; line 2, "Roll with the TTCA until attitude is roll, plus or minus 90; pitch, 0; yaw, 0." Over. [Long pause.]
100:40:39 Lovell: Okay. Step 1, "Attitude Control, three to Pulse"; 2, "Roll with the TTCA [Garble] pitch is 0 and yaw is 0," and I think that will be on the AGS ball.
100:40:56 Duke: That's affirmative. You broke up there for a minute, Jim. We'll do that on the AGS ball from the burn attitude. We just want you to roll either way 90 degrees, keep pitch 0 and yaw 0. Now, step 3; "When at ... when at attitude, ACA out of detent." Step 4; "Attitude Control: Yaw, to Mode Control. When rates are less than 0.05, Attitude Control: Yaw, to Pulse."
100:41:52 Lovell: Okay, Charlie. Can you hold up here a second? I lost you.
100:41:55 Duke: Roger.
100:42:00 Lovell: Start with step 3 again. "When attitude ... When at attitude, ACA out of detent."
100:42:09 Duke: That's Roger. Next step, step 4: "Attitude Control to Yaw" ... Correction, "Attitude Control: Yaw, to Mode Control." Over. [Pause.]
100:42:33 Lovell: Okay. Step 4 is "Attitude Control: Yaw, to Mode Control."
100:42:37 Duke: Roger. Step 5: "When rates are less than 0.05 degrees per second, Attitude Control: Yaw, to Pulse." [Long pause.]
100:43:08 Lovell: Okay. "When rates are less than 0.05 degrees per second, Attitude Control: Yaw, to Pulse."
100:43:16 Duke: Roger. Step 6: "Spin up to 0.3 degree per second in yaw," and that takes about 21 pulses. Step 7 ... Yes. [Pause.]
100:43:49 Lovell: Okay. Go ahead.
100:43:51 Duke: Okay. Step 7: "Mode Control, AGS, Off." [Long pause.]
100:44:09 Lovell: Okay. Step 6 was "Spin up to 0.3 degrees per second in yaw"; that's about 21 pulses. Step 7 was "Mode Control, AGS, to Off."
100:44:19 Duke: That's affirm. Step 8: "Power down per power" ... Correction, "Power down per contingency checklist page Power 5." Over. [Long pause.]
100:44:46 Lovell: Okay. And step 8 is "Power down per contingency checklist Power 5," and I take it that's been revamped considering our situation. Okay. [Pause.]
100:44:56 Duke: That's affirmative, Jim. That's the one we gave you last night after the big burn, and we'll use that one as modified by ... by us. This ... we tried this PTC under AGS in the simulator and, of course, no slosh or anything, but it seemed to work pretty good by nulling the rates using the TTCA in pitch and roll and letting the AGS do it in yaw. You null the rates by looking at the error needles and just watching those, and when they don't ... when they stop moving, then you got it within the limits of what we want. Over.
100:45:40 Lovell: Okay. And I guess, Charlie, you have no ... Do you have a ATT hold mode in pitch and roll at all in this configuration we're in, or do we have to use the TTCA?
100:45:52 Duke: We feel like we have to use the TTCA. The AGS gains are not too good in pitch and roll in this configuration. It'll hold it in yaw but it won't in pitch and roll. Over.
100:46:07 Lovell: Okay.
100:46:09 Duke: And you'll have ... During the burn, of course, you'll be controlling pitch and roll via the error needles with the TTCA also, and it's the little scheme that we've practiced in some of the SIMs. Over.
100:46:28 Lovell: Right. Understand. [Pause.]
100:46:37 Lovell: And, Houston, want to make sure that we allow enough time to get to the proper attitude for the burn so that we can be sure we establish the proper attitude and don't have to rush the burn.
100:46:51 Duke: Roger, Jim. We ...we're looking right now, tentatively, at starting this about 45 minutes before the burn and our sensitivity is ... not too bad on this burn. We can go 30 minutes either way and not affect our Delta-V. Over.
100:47:11 Lovell: Okay. Fine. And do you have a handle on just how long the burn will be? In time?
100:47:17 Duke: It's looking like at about 7.8 seconds and about 15 ... Correction, 7.8 feet per second and about 15 seconds. Over.
100:47:30 Lovell: In about 18 seconds?
100:47:32 Duke: Negative. 15. One fiver.
100:47:37 Lovell: One fiver. Okay.
100:47:39 Duke: And one other point is that we'd like to remind you that this is going to be in blowdown and both Regs B closed but we've got plenty at the 10 per cent.
100:47:54 Lovell: Understand.
By blowdown, Charlie Duke means that the Descent Propulsion System engine will be fired without the supercritical helium pressurization system active. They are using the pre-existing pressure in the system, which is sufficient for firing the engine for a limited amount of time and at limited power - such as this burn in question.
100:47:57 Duke: And, Jim, in the simulator with our configuration that we, had here, the thing is real stable at 10 percent, so we don't think you'll have to tweak very much at all using tile TTCAs. Over.
100:48:11 Lovell: Okay. Understand.
100:48:14 Duke: And I'll give you back to Vance. Thank you.
100:48:20 Lovell: And thank you.
Comm break.
100:50:08 Brand: Aquarius, Houston.
100:50:13 Lovell: Go ahead, Houston.
100:50:15 Brand: Jim, regarding your number 2 battery, we think that it's probably a sensor failure, a temperature sensor failure that's caused this alarm, rather than an actual overtemp of the battery; the reason being that we haven't seen any higher temperatures in the glycol loop. We expect to put the battery back on about 101 hours. That'll be about 10 minutes, and then we'll look at it some more there. Over
100:50:49 Lovell: Okay. Concerning number 2 battery, you think it might be a sensor failure because you haven't seen any changes, and you're going to put the battery back on the line in about 10 minutes.
100:50:58 Brand: That's affirm.
100:51:02 Lovell: Okay.
Very long comm break.
100:58:47 Lovell: Houston, Aquarius.
100:58:51 Brand: Go ahead, Jim.
100:58:55 Lovell: For information, Vance, about a half hour ago, I guess, Jack and I couldn't see constellations at certain spacecraft attitudes, stars. We could see the ... Scorpio and Sagittarius and we could see Altair or Acrux and Alpha Centuri, Vega, stars of that magnitude, and our venting has stopped which allows us now to differentiate between the particles and the stars.
LM navigational starmap, from the Apollo 13 LM G&C Dictionary. Jim is reading out stars that he was able to see.
100:59:28 Brand: Roger; copy. Understand you can see the stars pretty well. Were you, at that time, in an attitude facing away from the Sun? I presume this is very attitude critical.
100:59:44 Lovell: Yes. It is somewhat, Vance. If we have the Sun shining off the quads, it sort of ruins our vision; and also, if the Earth or the Moon are in the general field of view, we can't see anything.
100:59:58 Brand: Okay. Thank you.
Comm break.
101:01:40 Brand: Aquarius, Houston.
101:01:46 Lovell: Go ahead, Vance.
101:01:48 Brand: Jim, we're ready to put that battery back on the line. Request you open the Cross Tie Bal Load circuit breaker, panel 16, and then put back ... Bat 2 back on the line.
101:02:05 Lovell: Okay. First of all, we'll open the Balance Cross Tie breaker on panel 16.
101:02:12 Brand: That's affirm. [Long pause.]
101:02:27 Lovell: Okay. The Cross Tie Balance Load circuit breakers is in now, Vance. Now you want us to put battery 2 back on. Is that affirm?
101:02:34 Brand: Did you say it was in, or did you pull it out?
101:02:39 Lovell: No. It's in; do you want it out?
101:02:42 Brand: That's affirm. We'd like it out, and then Bat 2 on the line.
101:02:47 Lovell: Okay. Coming out. Bat 2 is on the line. We have a Master Alarm and a Battery light. [Pause.]
101:03:02 Brand: Copy. And ... and we think that's probably an indication of the sensor problem, but stand by.
Comm break.
101:05:02 Brand: Aquarius, Houston.
101:05:07 Lovell: Go ahead, Houston.
101:05:09 Brand: Jim, it looks to us like your battery is good, that this is in fact a sensor problem; therefore, request you close the Cross Tie Bal Loads on ... circuit breaker on panel 16. Advise ...
101:05:26 Lovell: Okay.
101:05:27 Brand: ... advise that you will not have any malfunction indication on any of your batteries now, but we can watch it from the ground. Over.
101:05:39 Lovell: Okay. We'll close the Cross Tie Balance Load circuit breaker at this time.
101:05:47 Brand: Roger. Copy.
101:05:49 Lovell: That's closed, and we don't have any warning on any of the batteries, but you can monitor from the ground.
101:05:53 Brand: That's affirm. [Pause.]
Previous Index Next
Day 4, part 5: Checking Odyssey Journal Home Page Day 5, part 2: Feeling the Cold