Apollo Lunar Surface Journal Banner

 

Note: The functional description of each of the four major ECS sections is supported by a functional flow diagram, which, to reduce complexity, does not contain electrical circuitry.

 

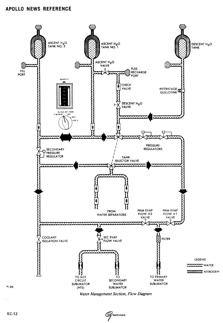
ECS Functional Description - Water Management Section

The WMS stores water for metabolic consumption, evaporative cooling, fire extinguishing, and PLSS water tank refill. It controls the distribution of this stored water and the water reclaimed from the ARS by the water separators. Reclaimed water is used only for evaporative cooling, in the ECS sublimators. Water is stored in a tank in the descent stage and two identical smaller tanks in the upper midsection of the ascent stage. All three tanks are bladder-type vessels, which are pressurized with nitrogen before launch. The controls for the WIVIS are grouped together on the water control module located to the right rear of the LM Pilot's station.

 

Water Flow Diagram

Water Management Section Flow Diagram

 

Water from the descent stage water tank, is fed through a manually operated shutoff valve ( 136k) and a check valve to the PLSS water disconnect. Water quantity is determined by a water quantity measuring device, which senses the temperature/pressure ratio of the tank-pressurizing nitrogen, computes the volume of the water, and generates an output analagous to that volume. The output is displayed on the H20 quantity indicator after the 02/H20 quantity monitor selector switch is set to the descent position. If the quantity of water in the tank drops to 16%, the water quantity caution light goes on. When the descent H20 valve ( 136k) is opened, highpressure water is available for drinking, food preparation, PLSS fill, and fire extinguishing.

When the vehicle is staged, the descent interstage water-feed line is severed by the interstage umbilical guillotine, and water is supplied from the ascent stage water tanks. Water quantity is monitored on either ascent water tank as required by switching. The water quantity caution light goes on when a less-than-full condition exists in either tank or when the tank water levels are unequal. Water from ascent stage water tank No. 1 is fed to the PLSS water disconnect through the ascent water valve for drinking, food preparation, PLSS fill, and fire extinguishing.

Water from the three water tanks enters the water tank selector valve ( 136k), which consists of two water-diverting spools. Setting the valve to the DESCENT or ASCENT position determines which tank is on-line.

When using the descent tank, water is supplied to the primary manifold (which consists of the primary pressure regulators and the primary evaporator f low No. 2 valve) by setting the water tank select valve to DESCENT. The water f lows through the series primary pressure regulators, which control water discharge pressure, in response to suit circuit gas reference pressure, at 0.5 to 1.0 psi above this gas pressure. With the primary evaporator flow valve ( 136k) opened, the water is routed to the primary sublimator. Discharge water from the water separator is routed through the secondary spool of the selector valve and joins the water from the primary pressure regulators. Setting the selector valve ( 136k) to ASC routes water from the ascent tanks through the primary pressure regulators and, with the primary evaporator flow No. 1 valve ( 136k) opened, to the primary sublimator. Water flow from the water separators is not changed by selection of the ASC position. If the primary pressure regulators fail, an alternative path to the primary sublimator is provided with the primary evaporator flow No. 2 valve ( 136k) opened. Water then flows directly from the ascent water tanks through the secondary pressure regulator and the primary evaporator flow No. 2 valve ( 136k) to the primary sublimator.

Under emergency conditions (failure of the primary HTS loop), water from the ascent tanks is directed through the secondary manifold (secondary pressure regulator) to the secondary sublimator and the suit circuit sublirnator by opening the secondary evaporator flow valve. Discharge water from the water separators is also directed to the sublimator.

 

Return to LM ECS